6月1日,国家能源局等部门印发《关于2018年光伏发电有关事项的通知》(因落款日期为5月31日,业内称为“5·31新政”),提出暂不安排2018年普通光伏电站建设规模,仅安排10GW左右的分布式光伏建设规模,进一步降低光伏发电的补贴强度。这突如其来的新政犹如一盆凉水,让一度沉浸在疯狂状态的光伏行业逐渐清醒。
压力催生动力,新政的发布意味着光伏企业需要转变发展方向,通过更多的技术升级降低光伏发电成本,同时这也是一个契机,企业也要更加沉下心来去解决之前光伏系统里遇到的问题,本文让我们一起来探讨一下光伏组件的PID问题。

PID(Potentian Induced Degradation)是一种电势诱导衰减现象,最早由SunPower发现,是指组件长期在高电压下使得玻璃,封装材料之间存在漏电流,大量电荷聚集在电池表面。使得电池表面的钝化效果恶化,导致填充因子(FF), 短路电流(Isc),开路电压(Voc)降低,使得组件的性能低于设计标准,发电能力也随之下降。2010年,NREL和Solon证实了无论组件采取何种技术的P型晶硅电池,组件在负偏压下都有PID的风险。
PID形成的原因有很多,外部可能由于潮湿的环境,还有组件表面被导电性、酸性、碱性、以及带有离子的物体污染,也可能发生衰减现象,导致漏电流的产生。系统方面,逆变器接地方式和组件在阵列中的位置,决定了电池片和组件受到正偏压或者负偏压。电站实际运行情况和研究结果表明:如果整列中间一块组件和逆变器负极输出端之间的所有组件处于负偏压下,则越靠近输出端组件的PID现象越明显。而在中间一块组件和逆变器正极输出端中间的所有组件处于正偏压下,PID现象不明显。电池方面,电池片由于参杂不均匀导致方块电阻不均匀;优化电池效率而采用的增加方块电阻会使电池片更容易衰减,导致容易发生PID效应。
根据某组件公司实验室模拟PID效应,监控组件功率变化和漏电流大小,发现随着PID效应的加剧,组件功率急剧减小,漏电流迅速增大。

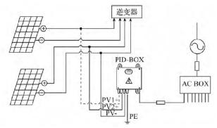
目前光伏行业内解决PID的方法,主要采用优化光伏组件电池材料,使用密封性更好的封装材料和薄膜发电组件负极接地的方式,另外还有附加PID修复装置的做法。

PID修复装置与逆变器直流输入并联,在光伏组件的负级和地之间施加一个高电压,并且支持输出固定电压和输出智能调节的电压。在夜间,它能把光伏组件在白天因为负极与地之间的负偏压所积累下来的电荷释放掉,持续运转,PID-BOX 将会修复那些因为PID 效应导致效率衰减的电池组件。
其实光伏组件漏电流的大小影响着衰减现象,监控组件实时漏电流的大小,能够有效反映出组件衰减程度并以此做调节。但这对能够检测该漏电流大小的方案要求非常高,第一组件漏电流非常小,uA级别;第二,组件一般放在室外,光照条件较好的地方,造成运行工况比较恶劣,所以对电流传感器厂家提出了更高的要求。Magtron是All Programamble PGA Sensor、磁电传感SoC的全球领先企业,致力于实现新一代更智能的、高功率密度和差异化的磁电传感系统方案。在整个行业向工业物联网和传感智能化的大趋势推动下,Magtron的创新技术Quadcore,RCMU,iShunt等创新技术使得磁电传感,特别是电流传感器应用既高度集成易用,同时实现高功率密度化,也首次实现传感器高速软件化。



